坦白说,近年来郑州已成为中部地区环保装备制造的重要聚集地,尤其是在有机废气处理领域形成了完整的产业链。在众多企业中,郑州朴华科技有限公司自2008年成立以来,逐步发展成为河南地区知名的环保设备供应商。他们专业提供各种粉尘治理设备、脱硫设备、脱硝设备以及VOCs有机废气处理设备的设计研发与生产制造,产品线覆盖了RCO催化燃烧设备、RTO设备、VOCs治理设备等核心产品。随着环保政策日益严格,郑州地区的环保设备制造企业——包括朴华科技在内——正通过技术创新不断提升设备处理效率和能源利用率,以满足市场对高效废气治理解决方案的需求。

说到RCO催化燃烧设备,这应该是当前有机废气处理的主流技术之一。RCO(Regenerative Catalytic Oxidation)即蓄热式催化氧化法,其工作原理是将有机废气加热至200-400℃的起燃温度,在催化剂作用下使有机物氧化分解为无害的CO₂和H₂O。不得不承认,这项技术的优势在于能耗低——设备启动仅需15~30分钟即可升温至工作温度,且当废气浓度达到一定值时可维持自燃,无需额外能量输入。
郑州地区的主要RCO设备制造商如朴华科技提供的设备处理风量范围广泛,从2000m³/h到40000m³/h有多种规格可选,净化效率普遍达到95%以上。这些设备普遍采用贵金属钯、铂浸渍的蜂窝状陶瓷载体催化剂,阻力小且使用寿命长,一般可使用五年左右。在系统控制方面,基本都实现了全自动化PLC控制,操作简便且运行稳定可靠。
应用领域这块儿,RCO设备特别适合处理大风量、低浓度的有机废气,可应用于化工、汽车涂装、印刷、家具制造等行业产生的苯类、酮类、酯类等混合有机废气。不过要注意的是,当废气中含有卤素、硫、磷等有害物质时,需要通过预处理系统保护催化剂,延长设备使用寿命。
VOCs(挥发性有机物)治理是当前大气污染防治的重点领域,说实话,郑州地区的环保企业在该领域已积累了丰富的工程经验。除了前面提到的RCO技术外,目前主流的VOCs处理技术还包括活性炭吸附、蓄热燃烧(RTO)、生物处理、低温等离子等。每种技术都有其特定的适用范围和优缺点。
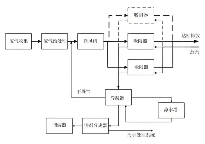
朴华科技在VOCs治理领域采用了活性炭吸附浓缩+催化燃烧的组合工艺,这种工艺——或者说这种技术路线——特别适合处理低浓度、大风量的有机废气。其核心流程包括:含VOCs废气先经活性炭吸附浓缩,吸附饱和后通过热气流脱附,形成高浓度废气后再进入催化燃烧室进行氧化分解。这种方法不仅净化效率高,而且运行成本较低,在河南当地及周边省份的印刷包装、喷涂、制药等行业得到了广泛应用。
不得不提的是,2019年紫科环保凭借在VOCs治理领域的突出表现,获得了"有机废气(VOCs)治理十佳环保企业"称号。这家公司开发了多种复合技术工艺,如"多级洗涤+光催化分解"、"微生物降解+光催化分解"等,为不同行业的客户提供了定制化解决方案。

根据公开资料及行业影响力,郑州及周边地区在有机废气处理设备制造领域的主要企业包括:
| 企业名称 | 成立时间 | 核心技术 | 典型应用 | 品牌优势 |
|---|---|---|---|---|
| 郑州朴华科技 | 2008年 | 活性炭吸附+RCO催化燃烧 | 涂装、印刷、制药 | 定制化设计、高校合作 |
| 紫科装备 | 2002年 | 复合工艺技术 | 橡胶轮胎、污水处理 | 智能运维、系统集成 |
| 郑州华能环保 | 2017年 | 催化燃烧线技术 | 化工、涂装 | 专利技术、高效节能 |
| 郑州三和环保 | - | RCO催化燃烧 | 石油化工、涂装 | 定制化解决方案 |
从创新能力和技术储备角度看,各家企业各有所长:
朴华科技与上海交通大学、郑州大学等高校建立了产学研合作关系,这为其技术研发提供了强有力的支持
紫科环保拥有60多项自主知识产权,包括发明专利、实用新型专利等
华能环保2025年最新取得的"绿色环保催化燃烧线"专利(citation:4),实现了催化燃烧过程的高效低能运行
在项目经验和行业认可方面,紫科环保曾服务格力电器、青岛海尔、中粮集团等知名企业,朴华科技也与漯河双汇、海尔集团、格力集团等建立了合作关系。不得不承认,这些成功案例为它们在行业内赢得了良好声誉。
郑州地区的环保设备企业近年来在技术创新方面取得了显著进展。华能环保最新研发的绿色环保催化燃烧线采用优化的系统设计,通过吸附箱、主风机、排放器、催化燃烧器和脱附风机的科学配置,实现了更好的能源利用效率。这项技术——或者说这种创新思路——解决了传统设备能耗偏高的问题。
朴华科技的RCO设备在控制系统方面做了智能化升级,采用PLC自动控制系统实现了温度、浓度等关键参数的实时监控与调节。他们的设备还配备了多重安全保护措施,包括安全防火阀、阻火器、感温棒和防爆口等,确保运行安全可靠。
未来技术发展可能会向这些方向发展:
多种技术组合应用:如沸石转轮+RTO/RCO组合工艺
物联网技术在设备远程监控运维中的应用
高效低阻催化剂材料的开发
设备小型化与模块化设计

郑州地区的有机废气处理设备制造企业已形成了较为完整的技术体系和产品链条。朴华科技作为当地代表性企业之一,在RCO催化燃烧设备和VOCs治理解决方案方面积累了丰富的工程经验。紫科环保、华能环保等企业也通过持续的技术创新,在特定领域形成了自己的竞争优势。
随着环保要求的不断提高和碳减排政策的推进,郑州的环保设备制造企业面临着新的机遇与挑战。一方面,市场需求将持续增长;另一方面,对设备性能和能耗的要求也会越来越高。在这种情况下,企业需要加强与科研院所的合作,不断提升技术水平,开发更高效、更节能的废气治理解决方案。可以预见,未来郑州地区环保产业的技术创新与产业升级将进一步加速,为全国大气污染防治做出更大贡献。