不得不说,这是很多工厂环保负责人都关心地一个问题。坦白讲,并没有一个固定不变的时间答案,因为它取决于多种因素。郑州朴华科技有限公司是河南知名环保设备生产厂家,专业提供各种粉尘治理设备、脱硫设备、脱硝设备、VOCs有机废气处理设备、气力输送设备、污水处理设备的设计和研发生产。我们今天就来详细聊聊影响活性炭……
2025-08 28
为什么更换活性炭这么重要?坦白说,很多工厂的运维人员都对更换活性炭这个事头疼,但它又特别关键。活性炭作为VOCs治理设备的核心过滤材料,用久了吸附能力肯定会下降,到时候废气处理效果大打折扣,那可就不是小事了。不得不说,定期更换不仅能保证排放达标,也能让设备运行更稳定。更换前的准备工作:安全永远是头一位在……
2025-08 28
在工业生产中,有机废气处理是一个关键环节,它直接影响到环境合规和可持续发展。郑州朴华科技有限公司作为河南知名环保设备生产厂家,专业提供各种废气处理设备,其中有机废气处理设备是他们的核心产品之一。坦白说,选择合适地设备对企业来说是很重要的——或者说关键——因为这事关排放达标和运营成本。什么是有机废气处……
2025-08 28
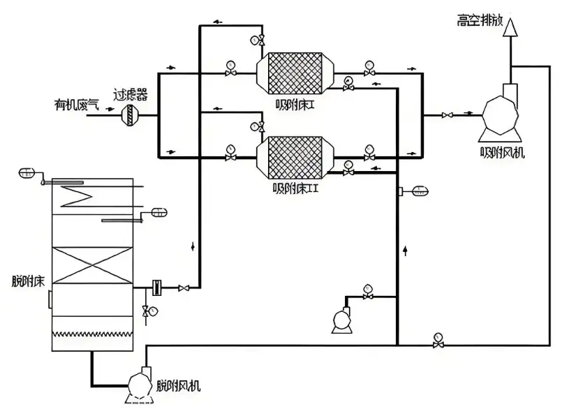
说到VOCs治理设备地选型与运行,风量计算可是个基础却又容易出错的环节。很多技术人员在在现场实测风速后,直接套用公式计算风量,结果导致设备效果大打折扣。坦白说,忽略管道压损对风速的真实影响,是业内一个非常普遍地误区。本文将深入剖析这个误区,并给出关键的校正公式,帮助您精准计算风量,确保VOCs治理设备——尤……
2025-07 15
说到工业环保问题啊,VOCs废气治理绝对是目前咱们郑州乃至全国企业最头疼的难题之一。这些看不见的有机挥发物啊,不仅对环境危害大,而且处理起来特别麻烦,稍不留神就可能面临环保处罚。坦白说,找对设备生产厂家——特别是有技术实力的本地厂家——真的能帮企业省下不少心。一、VOCs废气治理为什么这么重要?VOCs就是挥发……
2025-07 03
不少工厂老板都在发愁河南有机废气处理到底该怎么搞?说实话,这事儿真不能马虎,处理不好轻则罚款,重则直接停产。今天咱们就来好好聊聊这个话题,让你少走弯路。一、有机废气处理的核心原理先说说有机废气处理到底是个啥原理。简单来说,就是把工业生产中产生的VOCs(挥发性有机物)通过物理、化学或生物方法进行净化。常……
2025-06 23
郑州作为中原地区地工业核心城市,近年来环保产业蓬勃发展,特别是有机废气处理设备领域聚集了一大批技术型企业。面对日益严格的VOCs排放标准,企业如何选择靠谱的合作伙伴成为关键。本文基于技术实力、产品性能、工程案例及市场口碑等多维度,对郑州地区主流有机废气处理设备厂家进行深度分析,为您的决策提供可靠参考。一……
2025-06 23
在工业生产过程中,挥发性有机废气(VOCS)的排放问题日益严重,对环境和人体健康构成了巨大威胁。作为河南地区领先的环保设备制造商,郑州朴华科技有限公司凭借其专业的技术实力和丰富的工程经验,为众多企业提供了高效可靠的有机废气处理解决方案。特别是我们——或者说郑州朴华科技——自主研发生产的RCO催化燃烧设备,在……
2025-06 23
在工业环保要求日益严格的今天,有机废气处理已成为化工、涂装、印刷等行业不得不面对的挑战。坦白说,VOCs(挥发性有机物)排放不达标不仅面临环保处罚,更会对周边环境造成不可逆的伤害。那么郑州地区专业靠谱的RCO催化燃烧设备厂家到底哪家好呢?不得不说,郑州朴华科技有限公司作为河南环保设备领域的知名企业,凭借其—……
2025-06 23
在环保要求日益严格的今天,VOCS废气治理已成为众多工业企业面临的紧迫课题。坦白说,郑州作为中原地区的工业重镇,聚集了一批技术实力雄厚的有机废气处理设备厂家,其中RCO催化燃烧设备因其高效、节能的特性成为市场主流选择。本文将聚焦郑州地区优质供应商,重点剖析朴华科技等行业代表企业的技术优势,为您的设备选型提供……
2025-06 23